防毒面罩死腔測試儀含口罩測試
?一、核心功能與檢測原理?
?死腔量化評估?
通過測量佩戴者吸入氣體中CO?濃度,減去環境CO?濃度(要求≤0.1%),計算死腔泄漏值(三次均值≤1%為合格),直接反映面罩重復呼吸區域的無效空間?。
?核心公式?:死腔泄漏率 =(吸入氣CO?濃度 - 環境CO?濃度) × 100%?。
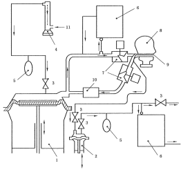
?模擬呼吸系統?
人工肺裝置模擬真實呼吸:頻率21~24次/min,潮氣量24±1 L/min,搭配單向閥與流量計(0~50 L/mi,精度2.5%)控制氣流穩定性?。
配備CO?氣源及緩沖儲氣袋?。
?二、關鍵技術配置?
?模塊? | ?參數要求? |
控制系統? | PLC+Windows系統,嵌入式工控機,WiFi無線連接,雙控制系統 |
操作界面? | 彩色12寸工控機,中英文切換,至少2種語音 |
人工肺裝置?? | 人工肺裝置1套含呼吸功能? |
呼吸頻率? | 10~40次/min? |
呼吸氣量 | 0-3L/min |
儲氣袋 | 配3個,5L,不容易破壞,材料耐用; |
二氧化碳氣源要求 | 不低于95%濃度 |
標準頭型 | 應符合GB2428,頭型上裝有呼吸導管 |
流量計范圍 | 浮球流量計0-100L和0-10L精度:±2.5%(可定制更高精度) |
測試時間 | 觸摸屏設置和顯示 |
二氧化碳分析儀 | 2套-量程0~10% ,精度1級和量程0~5% ,精度1級 |
頭模按照標準設計 | 鋁合金制造1套3個頭模,含呼吸管路,若有試樣和頭模配合度欠佳時,務必使用硅膠泥四周打上硅膠泥起到密封作用采用快裝結構方便用戶更換 |
風扇 | 落地式電風扇 |
外形尺寸急功率 | 1150×750×1250mm、總電源: AC220V、功率 500W |
?三、執行標準與測試流程?
1)GA124-2013《正壓式消防空氣呼吸器》第“6.13.3吸入氣體中二氧化碳含量測定"條款
2)GB2890-2009《呼吸防護 自吸過濾式防毒面具》第“6.7面罩死腔測試"條款
3)GB 21976.7-2012 建筑火災逃生避難器材 第7部分:過濾式消防自救呼吸器
4)GB2626-2019 呼吸防護自吸過濾式防顆粒物呼吸器
5)YY/T 19083-2010 yi用防護口罩技術要求


?
?操作步驟?
A[密封面罩至頭模] --> B[啟動人工肺呼吸]
B --> C[注入5% CO?氣體]
C --> D[監測吸入氣CO?濃度]
D --> E{環境CO?≤0.1%?}
E -->|是| F[計算三次均值]
E -->|否| G[終止測試]
F --> H[輸出泄漏率報告]
注:測試需持續至CO?濃度穩定,全程約5~10分鐘。

四、配置清單:
主機1臺;
測試軟件1套;
說明書1份;
合格證1份;
保修卡1份;
簽收單1份;
銘牌1塊;
電源線1根;
扳手1套;
宣傳冊若干;
?五、應用場景與選型建議?
?工業防護?:化工、礦山場景優先選多規格頭模型號,適配半面罩/全面罩;
?消防應急?:需滿足GA124-2013對正壓呼吸器的死腔要求,推薦配置風速儀及電風扇的設備;
?質檢研發?:選擇工控機+PLC系統(如CSI系列);
?警示?:環境CO?濃度超標(>0.1%)將導致測試無效,需在密閉實驗室或通風凈化后操作?。工業場景建議每季度校準CO?分析儀,確保±2%精度?
?六、創新設計亮點?
?防誤操作設計?:硅膠泥密封頭模接口,解決面罩貼合不足問題;
?智能診斷?:實時提示故障原因(如氣流中斷或傳感器異常);
?培訓模式?:結合專用鏡反饋佩戴姿態,降低實操泄漏風險。
上海程斯智能科技有限公司
電話:13386202197
傳真:
地址:上海市奉賢區莊行鎮東街265號
郵編: